Российский производитель и разработчик сертифицированного измерительного оборудования с 1987 года


Внедрение: 2015 г.

На кафедре «Горная электромеханика» Пермского национального исследовательского политехнического университета совместно со специалистами ООО «Региональный канатный центр» (г. Пермь) и кафедры машиностроения Национального минерально-сырьевого университета «Горный» (г. Санкт-Петербург) был разработан и изготовлен стенд с применением АЦП/ЦАП E14‑440 для опробования и уточнения основных положений методики диагностирования механических трансмиссий с электроприводом по потребляемым токам, напряжениям и мощностям [1], [2].

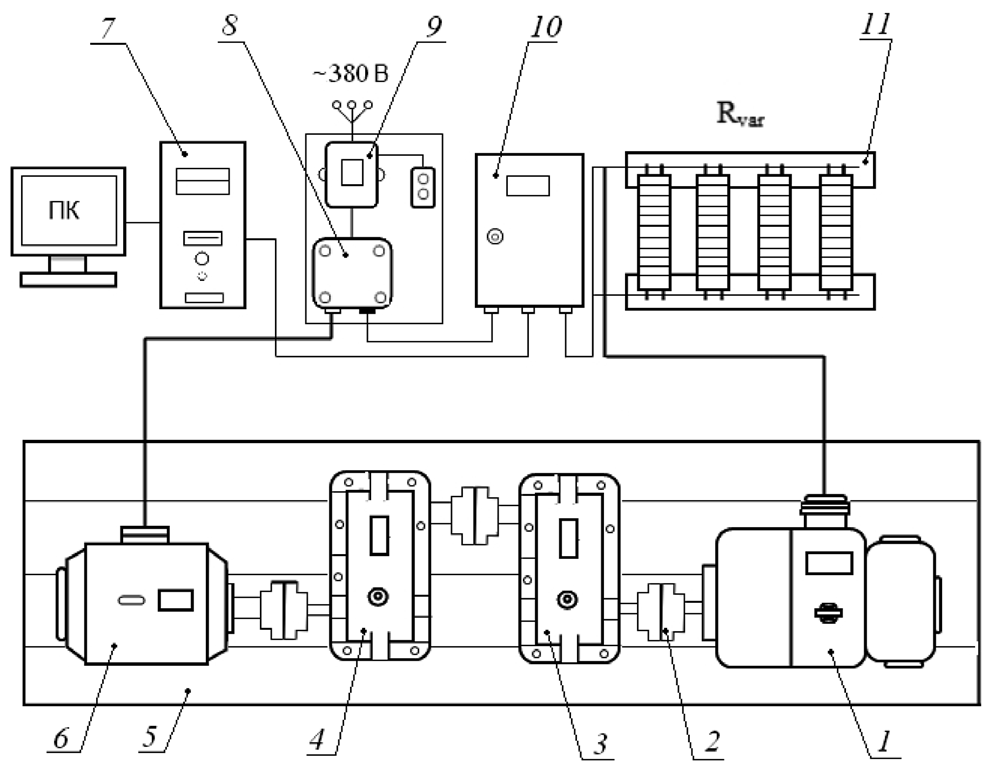
Устройство испытательного стенда с разомкнутым нагрузочным контуром показано на рисунке 1.

 

Рисунок 1. Испытательный стенд для оценки технического состояния механизмов с электроприводом по потребляемым токам и мощностям: 1 – генератор постоянного тока (для статической нагрузки на элементы); 2 – глухие фланцевые муфты для соединения валов; 3 – мультипликатор; 4 – цилиндрический двухступенчатый редуктор; 5 – сварная рама; 6 – трехфазный асинхронный электродвигатель; 7 – персональный компьютер; 8 и 10 – электротехнические шкафы для измерительного оборудования; 9 – магнитный пускатель; 11 – нагрузочные сопротивления.

 

 Стенд дополнительно оснащен терморегистрирующей аппаратурой (тепловизор Fluke). Для оценки вибраций, возникающих при работе стенда, используется виброанализатор СД‑12М.

Измерительная система стенда (рисунок 2) обеспечивает регистрацию текущих электрических параметров работы приводного двигателя АД и генератора Г: мгновенных значений фазных напряжений и токов. Величины фазных напряжений измеряются относительно линий трехфазной сети и средней точки, образованной соединением концов обмоток статора. Для измерительной цепи уровень напряжения снижен с помощью делителей напряжения Д1‑Д4, собранных на постоянных проволочных прецизионных резисторах. 

Величины токов измеряются посредством измерительных шунтов Ш1‑Ш4, выполненных из манганина. Применение шунтов и делителей в качестве первичных преобразователей обеспечивает регистрацию сигналов в широком частотном диапазоне. 

 

Рисунок 2. Измерительная система стенда.

 

Для преобразования сигналов от делителей и шунтов используются нормализаторы напряжения НН1‑НН4 и тока НТ1‑НТ4, обеспечивающие гальваническую развязку (вход/выход) 1500 В, полосу пропускания 10 кГц, точность преобразования 0,03 % и линейность передачи 0,01 %. Для измерительных каналов напряжения используются нормализаторы НН1‑НН4 с входным диапазоном ±10 В, для каналов измерения тока – нормализаторы НТ1‑НТ4 с входным диапазоном сигнала ±100 мВ.

Преобразование аналоговых сигналов нормализаторов осуществляется внешним модулем АЦП/ЦАП L‑Card E14‑440. Коммутация нормализаторов с модулем АЦП осуществляется по каналам ADC1‑ADC8. Модуль АЦП управляется с персонального компьютера. При подключении к сети через пускатель с магнитной катушкой К1 крутящий момент двигателя передается на вал редуктора. 

Испытательный стенд позволяет выполнить оценку технического состояния механических трансмиссий по параметрам питания электропривода. Применение данного стенда повышает эффективность работы инженерно-технических служб горнодобывающих предприятий при профилактике и ремонте оборудования.

 

Источник:

1. Шишлянников Д.И., Трифанов М.Г., Романов В.А., Иванов С.Л., Асонов С.А. Стенд для оценки технического состояния трансмиссии по параметрам питания электропривода // Горный информационно-аналитический бюллетень. – 2015. – № 4. – С. 227-233.

2. Шишлянников Д.И., Апасов М.И., Вагин Е.О. Испытательный стенд для оценки технического состояния трансмиссии // MASTER`S JOURNAL. – 2016. – № 1. – С. 280-288.


Разработчик: Шишлянников Д.И., Трифанов М.Г., Романов В.А., Иванов С.Л., Асонов С.А., Апасов М.И., Вагин Е.О.

Контакты

Адрес: 117105, Москва, Варшавское шоссе, д. 5, корп. 4

Многоканальный телефон: +7 (495) 785-95-25

Письма и запросы: lcard@lcard.ru
Отдел продаж: sale@lcard.ru
Мы работаем с юридическими и физическими лицами, пожалуйста, прикладывайте реквизиты при оформлении заказа
Техническая поддержка: support@lcard.ru

Время работы: с 9-00 до 19-00 мск